🔥Задний моноамортизатор для ЭЛЕКТРО мотоцикла. ...
Мономах - фото, цена, характеристики российског...
Моноамортизатор или недокросс из металлолома. —...
Главная страница
Мото акумулятори — купити в інтернет магазині М...
Motodominator.com - части и аксесоари за скутер...
monotracer 1
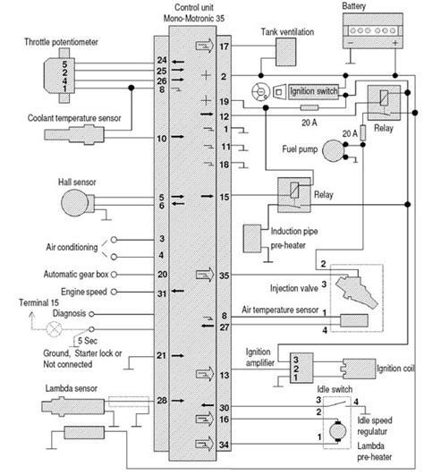
Моно Мотроник, Инструкция Фото - fansregulations
Monotracer Price
Моноамортизатор мото 260mm FLD – фото, отзывы, ...
Motorized Monochromator at best price in New De...
Yamaha представила автономний мотоцикл зі штучн...
Чехлы для мотоциклов Honda - купить, цены | Кат...
Мотоцикл с гусеничным моно-колесом | Mini motor...
monotor
Подбор мотоцикла. Помощь в подборе и покупке мо...
Самое правильное ЗАЖИГАНИЕ на мотоцикл Минск - ...
Моноамортизатор - Форум
Мотоциклы
MONO - Carbon-Scooter
Мототехника в Украине. Сравнить цены и купить п...
Monomoteur Images – Browse 47 Stock Photos, Vec...
Pin on MonoMoto
МотоМания | Всё для мотоциклов и мототехники!
Запчастини гальмівної системи мотоцикла купити ...
Моно Мотроник, Инструкция Pdf - programmyaviation
Pin på MonoMoto
「Monomoteur」の画像 - 62 件の Stock 写真、ベク...