Схемы АВР на два ввода и характеристика, особен...
Схема АВР: типовые схемы подключения на 2 и 3 в...
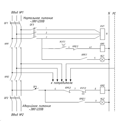
Схема АВР на 2 ввода и 1 вывод
Схемы АВР на 2 ввода, 3 ввода с ДГУ (ДЭС)
Схема авр на 2 ввода в dwg
Схема АВР на 2 ввода: принцип работы, рекоменда...
Схема авр на 2 ввода с реле контроля напряжения...
Авр на 2 ввода схема с дгу
Схема АВР на 2 ввода с секционным выключателем ...
Принципиальная схема авр на 2 ввода
Схема авр на 2 ввода с секционным выключателем ...
Схема АВР на 2 ввода
Схемы АВР
Схемы АВР на 2 ввода. Каталог типовых решения Д...
3 схемы АВР на пускателях и реле. Запуск генера...