Электронный Спидометр Паз 32053 - wherestandart
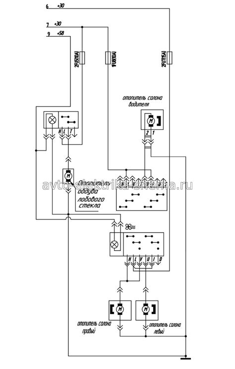
Схема электрооборудования автобуса ПАЗ-32053-04...
Паз 32053 Электрическая Схема - mainbrod
Датчик спидометра маз, камаз, паз, краз, лиаз к...
Схема подключения спидометра паз 32053 электронный
Схема ПАЗ 32053
Проводка паз 32053 схема
Датчик скорости, спидометра электронный TTR125,...
Цветная схема электрооборудования паз 32053 - Ф...
Электрооборудование автобуса ПАЗ-32053
Привод спидометра паз 32053 механический
Подключение спидометра паз 32053 электронный
КПП ПАЗ-32053, 4230 скоростная (бесконтактный п...
Схема электрооборудования автобуса ПАЗ-32053
Схема электрооборудования ПАЗ-32053. | Автотема
Электрооборудование автобуса на паз-32053
Генератор паз схема подключения
Щиток и комбинация приборов с гибким валом ПАЗ-...
Схема подключения электронного спидометра
Датчик скорости ПАЗ-32053 "Аврора" (Владимир) 4...
Паз 32053 Электрическая Схема - sformat
Схема электрооборудования паз
Схема подключения спидометра паз 32053 электрон...