реферат - Стр 2
Регулятор напряжения, взамен пружинного РР-310В
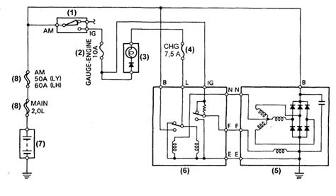
Устройство и принцип работы реле-регулятора РР3...
УСТРОЙСТВО РЕЛЕ-РЕГУЛЯТОРА » ЗАЗ.ру АвтоКлуб
Реле регулятор РР-109( Восстановление ) Продолж...
Рр310-Б купить в Орске | Электроника | Авито
Устройство катушки зажигания Б115В (Б-115В) авт...
RR310 0-100 SPEED TEST | RR310 TOP SPEED IN SPO...
Реле регулятор РР310 - Б - YouTube
Купить Реле регулятор напряжения ЗАЗ 965, 966, ...
Реле регулятор РР310-Б ЛУАЗ 969 Luaz
Обилие свободного места в достаточно массивном ...
Реле регулятор РР310-В ЗАЗ 968М, Луаз 969 Luaz
Продам реле для ЗАЗ 968 — DRIVE2
Принцип работы реле регулятора генератора автом...
Реле-регулятор РР310-Б — ЗАЗ 968, 1,2 л, 1975 г...
Установка РР Астро 59.3702 вместо штатного РР31...
Реле Регулятор или РР310-Б — ЛуАЗ 969, 1,2 л, 1...
Бпв 14 10 схема: 105. 14-10, ; ? [1989
Купить реле рр310-в 50.0 грн днепропетровск :: ...
Генератор г502а схема подключения